
Katedra mechaniky a strojnictví na Technické fakultě ČZU ve spolupráci s firmou ROBUR publikovala měření věnující se středně teplotní aplikaci absorpčních plynových tepelných čerpadel v průměrných klimatických podmínkách. Jde o jednu z nejrozsáhlejších aplikačních studií, která se dané technologii věnuje.
Měření provozních parametrů plynových tepelných čerpadel GAHP
Výsledky byli publikovány v prestižním vědeckém časopise "Energy and Buldings". Práce poskytuje řadu odpovědí na otázky, s kterými se setkáváme v běžné praxi. Stručný výběr pro praxi významných informací vám stručně představíme níže.
Metodika měření
Předmětem měření bylo plynové absorpční tepelné čerpadlo vzduch/voda GAHP – A vyrobené firmou ROBUR S.p.A jakožto nejrozšířenější zástupce této technologie na Evropském trhu. Zvolené tepelné čerpadlo pracuje s chladivem na bázi NH3 a absorbentem H2O, hodnota GWP je tedy 0. Energo-nositel pro práci tepelného čerpadla je zemní plyn a jeho alternativy. Výkon čerpadla je 41 kW a faktor využití plynu GUE je 164 za podmínek A7W35. Sezonní energetická účinnost vytápění pro průměrné klimatické podmínky při středně teplotní aplikaci ηs je 113 %. Více informací o zařízení naleznete v detailu plynového absorčpního tepelného čerpadla vzduch/voda GAHP A Plus.
Tepelné čerpadlo je na obrázku 1.
Hodnocení bylo provedeno na základě měření energetické bilance zařízení. Byla měřena vstupní a výstupní energie tedy spotřeba plynu, spotřeba elektrické energie a okamžitý výkon a příkon zařízení. Pro měření vstupní energie byl použit membránový plynoměr pro měření spotřeby zemního plynu, digitální wattmetr pro měření spotřeby elektrické energie pomocných zařízení a ultrazvukový kalorimetr pro potřeby měření výstupní tepelné energie.
Pro hodnocení GAHP, byly využity standardní hodnotící parametry tzn. faktor využití plynu (Gas Utilization Efficiency GUE) a poměr primární energie (Primary Energy Ratio PER). Navíc byla sledována průměrná doba běhu zařízení. Ty jsou vypočtené ze vztahů:
| ∑GUE = | Qc |
| Qgen |
| Qgen = | Vgas * Hgas |
| ∑PER = | Qh |
| Qh*fgas + Qge.e.*fe.e. |
| Δτ = | T |
| nc |
| Qc. | produkce tepla z kondenzátoru | (Wh) |
| Qgen. | spotřeba tepla v generátoru | (Wh) |
| Vgas | spotřeba zemního plynu v generátoru | (m3) |
| Hgas | výhřevnost zemního plynu | (9,45 kWh/m3) |
| τ | doba provozu | (s) |
| Qe.e. | spotřeba elektrické energie | (Wh) |
| fgas | faktor primární energie pro zemní plyn fgas = 1,0, dle Directive EU (2018/844) |
(-) |
| fe.e. | faktor primární energie pro elektrickou energii fe.e = 2,6, dle Directive EU (2018/844) |
(-) |
| Δτ | průměrná doba jednoho cyklu | (s) |
| nc | počet cyklů v době provozu | (-) |
Ověření topného faktoru
Jak plyne z dokumentace výrobců, relativní účinnost tepelných čerpadel není konstantní hodnota a může se významně měnit. Z aplikačních měření, která proběhla pro elektrická tepelná čerpadla vychází, že rozdíl mezi optimálně implementovaným a nevhodně implementovaným elektrickým tepelným čerpadlem může být až 30 % hodnoty sezonního topného faktoru (SCOP). Hlavními aspekty, které mohou ovlivnit výslednou efektivitu zařízení je žádaná teplota a četnost startů tzv. oscilace systému.
V rámci první části práce byla v reálném provozu ověřena efektivita zařízení za podmínek blízkých podmínkám deklarovaným výrobcem, tedy výkonu v závislosti na teplotách. Ty byly ověřovány pro podmínky teploty vzduchu (A) na výparníku a topné vody (W) na kondenzátoru blízké: A15/W45 (I.), A7/W45 (II.) a A15/W55 (III.). Pro uvedené provozní režimy jsou výrobcem specifikovány nominální výkony tepelných čerpadel 40,6 kW, 39,3 kW a 38,3 kW. Naměřený průměrný nominální výkon v ustáleném stavu pak byl 40,06±0,43 kW, 38,90±0,48 kW, a 37,27±0,34 kW. Faktor využití plynu pro stejné podmínky byl 1,59±0,02, 1,54±0,02 a 1,48±0,01. Výsledky měření provozních parametrů v ustáleném stavu jsou uvedeny v tabulce 1.
Tabulka 1: Výsledky měření provozních parametrů GAHP A v nominálním provozu
|
|
Tepelné čerpadlo |
||
|
I. |
II. |
III. |
|
|
Průměrný výkon Qt,C (kW) |
40,06±0,43 |
38,90±0,48 |
37,27±0,34 |
|
Průměrný faktor GUE (-) |
1,59±0,02 |
1,54±0,02 |
1,48±0,01 |
|
Průměrný faktor PER (-) |
1,49±0,02 |
1,45±0,02 |
1,39±0,02 |
|
Průměrná teplota td .vody z kond. (°C) |
43,65±1,32 |
44,47±0,51 |
55,21±1,10 |
|
Průměrná teplota te okolního prostředí (°C) |
14,06±0,48 |
7,10±0,69 |
13,63±0,44 |
Naměřené hodnoty jsou ve shodě s hodnotami, jež jsou za daných podmínek deklarovány výrobcem. Podmínky měření byli pouze blízké deklarovaným, lze tedy tolerovat určitou odchylku. Závislost topného faktoru na venkovní teplotě a teplotě topné vody je uvedena v grafu na obrázku 2.
Z hodnot na obrázku 2 je patrné že pouhým rozdílem mezi provozem na 35 °C a 65°C, tedy nejnižší a nejvyšší žádanou teplotou poklesne faktor využití plynu o 0,4. Žádaná teplota tak může zhoršit faktor využití plynu až o cca 25 %. V porovnání s elektrickými tepelnými čerpadly jde stále o velmi nízkou hodnotu. Těm může výkon klesnou o více než 50 % při obdobné změně provozních podmínek. I tak jde o nezanedbatelnou hodnotu.
Měření vlivu oscilace
Za účelem sledování vlivu provozu, tedy tak zvané oscilace systému, byl zaveden parametr průměrná doba běhu (Δτ). Ten reflektuje počet startů za určité období. Měření pak ověřuje, jak významně se průměrná doba běhu může projevit na efektivitě provozu. Z práce vyplívá, že v ideálním případě by průměrná doba běhu měla být nekonečně dlouhá. Pak by bylo dosaženo garantovaných topných faktorů. V reálném provozu však dojde vždy vlivem startu ke snížení průměrné efektivity oproti garantovaným podmínkám. V reálném provozu bylo ověřeno, že doporučená minimální doba běhu pro efektivní provoz je cca 22 minut. Od této hodnoty má již oscilace zanedbatelný dopad na efektivitu provozu. Jako kritickou hodnotu, pod kterou již není hospodárné GAHP provozovat, lze označit hodnotu 10 minut. Pod touto hodnotou je naopak efekt průměrné doby běhu velmi významný. Experimenty pak bylo naměřeno, že vliv oscilace může zhoršit výkonové parametry až o 26 %. Jde o hodnotu, která koresponduje s výsledky obdobných měření u elektrických čerpadel.
Měření sezonních faktorů
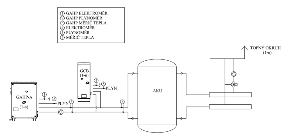
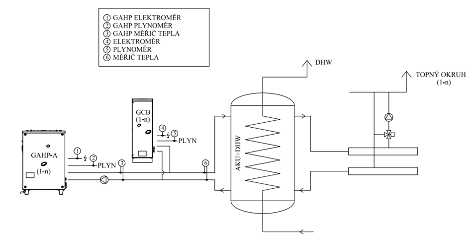
Sezonní měření bylo provedeno na dvanácti kotelnách s kaskádou tepelných čerpadel a kondenzačních kotlů o výkonech od 50 kW do 500 kW a to po dobu 12 měsíců. Všechny instalace byly realizovány v mírném pásu s nadmořskou výškou 200 – 500 metrů a s výpočtovou venkovní teplotou -15 °C. Zdroje byly připojeny do otopné soustavy přes akumulační nádrž. Akumulační nádrže byly navrženy v dimenzi 500 l na první tepelné čerpadlo, 300 l na druhé a 200 l na každé další tepelné čerpadlo. Z akumulační nádrže voda proudila přes rozdělovač do systému. U osmi kotelen byla žádaná teplota řízena podle venkovní teploty tedy dle ekvitermní křivky. Tam byla tepelná čerpadla použita pouze pro vytápění. Ohřev teplé vody byl prováděn odděleně. Zjednodušené schéma zapojení je na obrázku 3. U zbylých čtyř kotelen byla žádaná teplota nastavena na fixní hodnotu. U těchto kotelen docházelo ke kombinovaném ohřevu vody pro vytápění a teplé užitkové vody. Schéma kotelny je na obrázku 4.
Výsledky měření ze všech 12 kotelen jsou seřazeny podle velikosti faktoru využití plynu (GGUE) a jsou uvedené na obrázku 5. Z grafu je patrné, že byly naměřeny hodnoty faktoru využití plynu v intervalu 1,43 - 1,16 a hodnoty faktoru primární energie v intervalu 1,29 - 1,08.
Z výsledků je patrné, že vliv regulace měl na hodnoty výkonových parametrů zásadní vliv. Při regulaci s fixně nastavenou teplotou (měření 11, 4, 2, 3) dosahovaly tepelná čerpadla faktoru využití plynu 1,16 - 1,29 a faktoru primární energie 1,08 - 1,13. Při ekvitermním řízení teploty dosahovaly faktoru využití plynu 1,31 - 1,43 a faktoru primární energie 1,19 - 1,29. Rovněž se potvrzuje významný vliv teploty vody. Při postupném snižování fixně nastavené teploty topné vody z 65 °C (kotelna 11) na 45 °C (kotelna 3) se zvyšuje hodnota obou faktorů. Průměrná doba běhu ve všech případech překonala 22 minut. Negativní vliv provozu tedy nebyl zaznamenán. Průměrné hodnoty sledovaných parametrů pro jednotlivé způsoby regulace jsou uvedeny v tabulce 2.
Tabulka 2: Průměrné hodnoty validačního ověřování
|
|
Typ regulace |
|
|
Fixní řízení |
Ekvitermní řízení |
|
|
SGUE [-] |
1,22±0,05 |
1,38±0,03 |
|
SPER [-] |
1,12±0,02 |
1,25±0,03 |
|
Měrná produkce CO2 [t CO2 /MWh] |
0,18 |
0,135 |
Sezónní energetická účinnost zařízení vypočtená výrobcem dle metodiky NK 811/2013 uvádí hodnotu sezónní energetické účinnosti vytápění pro zařízení Robur GAHP A v průměrných klimatických podmínkách (ČR) 1,13, v chladnějších klimatických podmínkách 1,09 a v teplejších klimatických podmínkách 1,17. Naměřená průměrná hodnota SPER je při použití fixní regulace nižší o 0,01 a při použití ekvitermní regulace vyšší o 0,12. Pro porovnání se sezónní energetickou účinností tradičního zdroje, tedy modulovaného kondenzačního kotle, byla použita sezonní energetická účinnost 0,9. Průměrná hodnota faktoru primární energie naměřená u GAHP byla vyšší o 21,3 % při fixním řízení teploty a o 34,3 % vyšší při ekvitermném řízení teploty.
Závěr
Optimálně implementované absorpční tepelné čerpadlo GAHP A představuje potenciál vyšší sezonní energetické účinnosti o 36,3 % (kotelna 9) oproti kondenzačnímu kotly. Z naměřených hodnot lze jako nejlepší způsob řízení označit provoz, kdy GAHP je řízené ekvitermně dle venkovní teploty s gradientem 1, je aplikován noční útlum o 3 K na 8 hodin a tepelná soustava je vyvážena tak, že umožní průměrnou dobu chodu na jedno zapálení 8164 sekund. Tento provoz lze označit za blízký optimálnímu stavu. Při těchto podmínkách bylo dosaženo nejlepších výsledků hodnotících parametrů a to hodnot 1,43 pro faktor využití plynu a 1,29 pro faktor primární energie.
Rychlý kontakt
Obchod:





